lte参数优化(无线侧提升VoLTE用户语音感知的优化策略)

lte参数优化(无线侧提升VoLTE用户语音感知的优化策略)

adminqwq 2025-11-24 社会资讯 38 次浏览 0个评论

摘要

VoLTE是在4G网络全IP条件下的端到端语音解决方案,能提供更短的接入时延和更好的语音质量。在建立语音质差模型和分析空口丢包原理的基础上,梳理无线侧VoLTE语音感知的优化流程,对无线侧影响VoLTE语音感知的6个维度进行专项优化整治,实施效果较好,为今后VoLTE用户语音感知优化提供参考和指导。

0 引言

VoLTE是基于IMS网络的LTE语音解决方案,相对于传统VoIP语音,能提供更好的QoS保障。在衡量VoLTE网络性能、运营质量和客户感知的评估体系中,VoLTE语音的时延和丢包是关键指标。时延的缩短对减少网络信令资源消耗和减轻网络负荷具有重要价值,也对提升客户体验和客户满意度具有显著意义。5G时代到来后, VoNR将成为主流语音技术,在5G建设初期,VoNR将和VoLTE一起共同组成解决语音业务的基础,当手机移动到5G信号覆盖较差的区域时,需要切换到LTE网络,由VoLTE来提供语音服务。为给客户提供优质的语音质量和感知体验,VoLTE语音感知优化成为当前重点研究课题之一。

1 无线侧的影响因素

在3GPP LTE协议中,VoLTE业务编码有AMR-NB宽带(12.2k)和AMR-WB(23.85k)宽带两种编码,每20ms产生一个语音包,每160ms生成一个语音静默包,帧长20ms。AMR-NB和AMR-WB的本质区别在于其语音带宽和抽样频率有所区别,NB的语音带宽范围为300~3 400kHz,抽样频率为8kHz;而WB的语音带宽为50~7000 kHz,抽样频率为16kHz[1]。

用户语音感知差归纳为3种现象:吞字、断续和单通。吞字是指感觉对方说话不清或漏字;断续是指感觉对方说话时断时续,有明显停顿;单通是指无法听到对方说话。影响上述现象的无线侧的因素有空口时延、空口抖动、空口问题导致的丢包,各类因素说明如下(表1)。

无线侧提升VoLTE用户语音感知的优化策略

2 语音通话质差模型

2.1 TD-LTE语音解决方案

TD-LTE网络的语音解决方案主要包括SVLTE、CSFB和VoLTE/eSRVCC等3种,SVLTE属于双待终端解决方案,终端同时驻留在2G/3G以及LTE网络;CSFB属于单待终端解决方案,涉及2G/3G/4G系统,流程较复杂,呼叫时延较长;VoLTE通过IMS网络实现高清语音功能,呼叫时延较短。TD-LTE网络3种语音解决方案的特点[2]对比如表2所示。

无线侧提升VoLTE用户语音感知的优化策略

2.2 空口丢包原理

VoLTE语音包传输过程中,空口丢包是引起吞字、单通、断续的最常见原因,如何降低VOLTE空口丢包率是提升VOLTE语音通话质量的重要手段。上行空口丢包原理如图1所示,eNB的PDCP层从RLC层接收到PDCP数据包,比对本数据包的序列号和期待接收的序列号(等于已经成功接收的序列号加一),如果本序列号大于期待接收的序列号,即认为上行有丢包,丢包个数等于本序列号减去期待接收的序列号。下行空口丢包是基站侧根据终端在MAC层反馈的确认(ACK)/否认(NACK)消息进行统计。例如,基站向终端下发了1个PDCP包,终端反馈否认消息表示未收到,基站再次重传,如果终端反馈确认消息,则表示终端已经收到,这个包不统计为丢包。而如果经过多次重传终端仍然反馈否认消息,达到重传的最大次数后,基站则会统计为1个丢包。

无线侧提升VoLTE用户语音感知的优化策略

2.3 基于丢包的质差模型

无线侧提升VoLTE用户语音感知的优化策略

质差模型通过5s时间线将用户通话进行切片[3],每个语音切片单独打分,实时监控客户感知。单通是指连续丢包200个,丢包率80%,相当于用户有4s没有听到声音,感知为单通。吞字是指当连续丢6~9个RTP包,即认为发生一个汉字的吞字。断续是指丢包数大于3小于6,即未完全吞字时,一个字可被解码器译出,人耳的感知是不清晰。实测经验值发现,若切片内发生2~3次以上单字不清晰事件,以1个切片250个语音包估算,对应于间断性丢包10个以上,则认为发生了丢包导致的断续,基于丢包的质差模型示意图如图2所示。

2.4 基于时延的质差模型

单通是指包间隔大于4s,用户有约4s内听不到任何声音,即认为单通。吞字是指包间隔大于400ms,且小于4s,去除缓冲区150ms后,将有250ms时间语音解码器没有还原出任何声音,用户感知为1~2个字的时间沉默,等同于吞字,可能发生了连续丢包,或未丢包但时延过大,用户以为吞字。断续是指切片内相对时延大于解码缓冲区150ms时,开始发生声音形变和拉伸,但此时人耳不能明显感知,实测经验值发现,当相对时延大于200ms时(200ms为实测经验值),开始被人耳感知为断续和不清晰的语音质量,相对时延越大,断续效果越明显,基于时延的质差模型示意图如图3所示。

无线侧提升VoLTE用户语音感知的优化策略

2.5 基于丢包、时延的通话质差模型

单通是指切片时长大于等于2s,且RTP丢包率大于0.8;RTP实际收包数(含静默包)小于10(经验取值),即表示切片“几乎”没有收到RTP包;RTP连续丢包大于等于200个;RTP最大包间隔大于等于4s,即持续4s时间没有收到RTP包。吞字RTP非静默帧连续丢包大于等于6个,且小于等于200个,即短时连续丢包导致的吞字,但未达到单通程度;RTP非静默帧的最大包间隔大于400ms且小于等于4s,用户感知为短时无声音和停顿,连续丢包或包间抖动过大均可导致该指标异常。丢包导致的断续是指RTP非静默帧丢包大于10个,且非静默帧最大连续丢包数大于等于3小于6;时延导致的断续是指以切片第一个RTP报文为基准,切片内其他RTP报文的最大相对传输时延大于200ms时,将明显超出终端解码缓冲区,发生时延导致的断续。

3 无线侧的优化流程

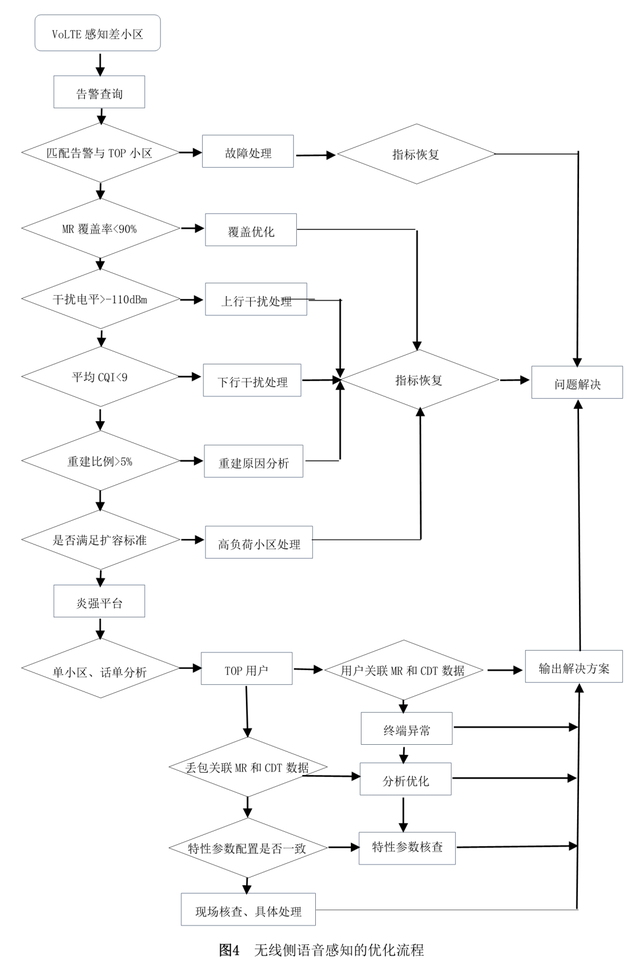
VoLTE用户语音感知的影响要素包括终端侧、无线侧、EPC侧和IMS侧等4类,由于无线侧丢包、时延和抖动是影响语音感知的直接因素,这里从覆盖、故障、干扰、参数、邻区和容量等6方面展开分析,关联告警、MR、性能、信令等数据,定位质差小区产生问题的原因,整体的优化流程如图4所示[4]。

3.1 覆盖类

覆盖主要分为弱覆盖、超远覆盖、重叠覆盖等。超远、弱覆盖场景造成覆盖超出链路预算最大路损,上、下行覆盖不平衡,导致丢包。重叠覆盖,造成无线环境差,导致上下行质差丢包。针对超远覆盖、弱覆盖,以及重叠覆盖的处理,可以通过调整天线角度、功率参数配置、添加站点等方式进行解决。弱覆盖是指MR弱覆盖比例大于50%,越区覆盖根据场景计算TA的距离进行判断,农村以TA大于2km占比20%为越区覆盖,城区以TA大于1km占比20%为越区覆盖。重叠覆盖是指主服务小区电平大于-110dBm,同频邻区的接收电平与去主服务小区电平差的绝对值大于6dB,且满足条件的邻区数>=3的小区。

3.2 故障类

常见影响性能的设备告警,共计58种,此类告警对网络性能指标影响较大,平时需重点关注,对出现的告警需及时处理。

3.3 干扰类

LTE干扰分为系统内干扰与系统间干扰,系统内干扰是指干扰来自于LTE小区之间产生的干扰,影响范围呈区域性、全网性,影响范围大。系统间干扰,不同的通信制式对LTE系统产生的干扰,影响范围单个站点或区域站点。系统内一般引起干扰的原因有:GPSGPS失步干扰,参数配置错误,远距离同频干扰,小区间下行干扰,设备故障等。系统间的干扰形成原因主要有杂散干扰、交调干扰、阻塞干扰和带内同频干扰等。

无线侧提升VoLTE用户语音感知的优化策略

3.4 参数类

核查重选、切换参数是否合理,避免由于参数原因导致感知差,通过VOLTE参数优化,促进网络性能提升,从降低QCI上下行丢包现象,提升用户VOLTE语音感知,涉及到的关键参数有eSRVCC切换参数、volte特性参数、RLC分片特性参数、SCTP链路参数。

3.5 切换类

邻区漏配、信息配置错误、切换失败、乒乓切换导致的语音感知差问题,通过提取两两小区切换对查看小区切换,核查邻区的配置信息。

3.6 容量类

VoLTE容量受限主要为信令信道、业务信道受限,VoLTE相较数据业务在业务信道调度时有优先级,但在信令信道调度时却没有优先,所以如果小区内数据业务消耗过多的信令资源,会影响VoLTE用户的感知;如果VoLTE用户过多,业务信道会抢占数据业务,影响数据业务用户感知。网络初期,需要重点关注信令信道资源受限的情况。随着用户数的增长,需同时关注业务信道资源受限问题。

4 优化效果

本文结合现网研究和实践情况,探讨了VoLTE用户无线侧语音感知的优化思路和方法,通过6个维度的联合整治,VoLTE质差小区占比减少了7%,改善效果显著,DT拉网测试结果显示,VoLTE 平均值MOS值由3.6缩短至4.4s,有效提升了VoLTE语音业务质量和客户满意度。

5 结束语

本文针对传统的优化方法提升VoLTE语音感知的不足,提出基于5s切片技术的语音质差模型。从表征用户体验的单通、吐字、断续入手,分析无线侧影响因素和提升策略,该方案对VoLTE语音感知优化带来较大帮助,具有一定的推广意义。

参考文献

[1]高群涛,马小平,黄胜,孙晓光.关于VoLTE语音质量分组丢失率高小区整治的研究[J].电信工程技术与标准化,2018,31(06):51-55.

[2]倪浩荡,邓寿提,韦文仁,孙兵,苏均垣.VoLTE语音分组丢失原因分析及优化策略[J].电信科学,2018,34(S1):236-242.

[3]刘毅,肖涛,郭宝,张阳.提升VoLTE用户感知的保障策略研究[J].移动通信,2017,41(18):6-10.

[4]LTE FDD和TD-LTE融合组网的相关问题研究[J]. 任小强. 电信工程技术与标准化. 2019(02).

作者简介

任小强、吴红娟、敬嘉亮、杨玉忠,就职于中国移动通信集团甘肃有限公司兰州分公司。

关注邮电设计技术的

发送“联通论坛PPT”

获取演讲PPT和视频

转载请注明来自海坡下载,本文标题:《lte参数优化(无线侧提升VoLTE用户语音感知的优化策略)》

每一天,每一秒,你所做的决定都会改变你的人生!

发表评论

快捷回复:

评论列表 (暂无评论,38人围观)参与讨论

还没有评论,来说两句吧...